Cầu nâng 2 trụ có cổng là một thiết bị cơ khí được trang bị cho các xưởng dịch vụ sửa chữa ô tô, đây là thiết bị rất quan trọng trong quá trình kiểm tra sửa chữa xe hơi.
Tất cả các công việc đóng gói, nâng hạ, xử lý, vận chuyển, tháo rỡ cầu nâng ô tô 2 trụ có cổng đều phải được thực hiện bởi những người am hiểu về cầu nâng và hiểu về những yêu cầu kỹ thuật khi di chuyển sản phẩm này
Thường khi cầu nâng hai trụ có cổng xuất xưởng được tách rời thành nhiều phần để dễ di chuyển:

- Toàn bộ trụ, vai cầu, xy lanh thủy lực và bảng điều khiển
- Trụ bên với vai cầu và xylanh thủy lực
- Dầm trên
- Các tay nâng với các phần nối và tấm lót
- Toàn bộ bộ nguồn với mô tơ và bơm
- Phụ kiện đóng gói, ốc và bu long
- Hộp chứa bốn bộ khóa tay cầu
- Cầu nâng hai trụ có cổng được chuyển đi với trọng lượng khoảng 500kg - 715 kg
Cầu nâng ô tô phải được bảo quản ở một nơi phù hợp ở nhiệt độ từ -10 đến 40 độ C và không được tiếp xúc trực tiếp với ánh sáng mặt trời trong quá trình làm việc cũng như vận chuyển

Khi thùng hàng đến kiểm tra xem cầu nâng có bị hư hỏng trong quá trình vận chuyển không và có đầy đủ các bộ phận được liệt kê trong danh sách không. Khi mở thùng cần sử dụng các biện pháp để đảm bảo tránh làm hư hỏng cầu và các bộ phận của nó. Chắc chắn rằng khi mở thùng hàng các bộ phận không bị rơi.
Những hướng dẫn này được chuẩn bị cho những người trong nhà xưởng, những người sử dụng cầu nâng 2 trụ có cổng (vận hành) và chịu trách nhiệm về bảo dưỡng kỹ thuật thường xuyên (bảo trì lắp đặt).
Các bạn nên Đọc kỹ những hướng dẫn này trước khi thực hiện bất kỳ công việc gì với cầu nâng hai trụ có cổng. Những hướng dẫn này có chứa các thông tin liên quan đến:
- An toàn cho người thực hiện công việc vận hành và bảo dưỡng cầu nâng ô tô
- An toàn cho cầu nâng 2 trụ có cổng
- An toàn khi nâng xe
Vài điểm cần chú ý với người sử dụng cầu nâng 2 trụ có cổng
- Nâng hạ, vận chuyển, tháo rỡ, lắp ráp, lắp đặt, điều chỉnh và kiểm tra ban đầu, đặc biệt là bảo trì, sửa chữa nhỏ hoặc lớn, vận chuyển và tháo rỡ cầu nâng phải được thực hiện bởi các nhân viên có chuyên môn của đại lý hoặc các trung tâm dịch vụ ủy quyền của nhà sản xuất cầu nâng.
- Nhà sản xuất từ chối mọi trách nhiệm về thương tích cho người hoặc những hư hại cho xe hoặc những đối tượng thực hiện bất kỳ các hoạt động nào được thực hiện bởi những người không được phép hoặc khi sử dụng các giá đõ không đúng cách.
- Những hướng dẫn này đưa ra cách vận hành an toàn và vấn đề hữu ích cho những người trực tiếp thao tác và những kỹ thật viên bảo trì. Hiểu được tốt nhất về kết cấu và cách hoạt động của cầu nâng ô tô và sử dụng nó được tốt nhất.
- Để hiểu được những thuật ngữ sử dụng trong hướng dẫn này những người vận hành phải có những kinh nghiệm riêng trong các hoạt động của nhà xưởng, dịch vụ, bảo trì bảo dưỡng, khả nang giả thích một cách chính xác các bản vẽ và những mô tả trong hướng dẫn và được làm quen với các quy tắc an toàn chung và cụ thể liên quan đến các quốc gia mà máy được lắp đặt.
- Nó cũng được áp dụng cho những những thợ lắp đặt bảo trì, cần phải có kiến thức về chuyên ngành (cơ khí, kỹ thuật) cần thiết để hiểu đầy đủ về những hoạt động được mô tả trong hướng dẫn sử dụng an toàn.
Những từ vận hành và thợ bảo trì được sử dụng trong hướng dẫn này được hiểu như sau:
Người vận hành: Người được ủy quyền sử dụng cầu nâng hai trụ có cổng
Thợ bảo trì: người được ủy quyền để bảo dưỡng định kỳ cầu nâng 2 trụ có cổng
Mô tả chung về cầu nâng 2 trụ có cổng

Cầu nâng 2 trụ có cổng được lắp đặt cố định tại nhà xưởng. Điều này có nghĩa là nó được neo giữ vào bê tông và được thiết kế và lắp đặt để nâng và định vị xe ô tô con và xe tải ở độ cao nhất định từ mặt đất nhằm mục địch kiểm tra bảo dưỡng sửa chữa.
Cầu nâng 2 trụ có cổng bao gồm các bộ phận chính sau đây:
- Kết cấu cố định (trụ và dầm trên)
- Phần chuyển động ( vai cầu và tay nâng)
- Bộ phận nâng (2 xylanh thủy lực và bộ nguồn)
- Hộp điều khiển
- Các thiết bị an toàn
- Hình minh họa các bộ phận khác nhau của cầu nâng và các khu vực làm việc giành giêng cho những người vận hành trên toàn bộ cầu nâng


Bên điều khiển: Phía này của cầu nâng 2 trụ là khu vực dành cho người vận hành khi muốn thực hiện các công việc với hộp điều khiển
Bên thực hiện các dịch vụ: Đây là mặt đối diện với bên điều khiển
Mặt trước: Là phía của các tay nâng ngắn
Mặt sau: Là phía của các tay nâng dài
Kết cấu cố định của cầu nâng 2 trụ có cổng

Kết cấu này gồm:
- 2 cổng (bên thực hiện dịch vụ và bên điều khiển) được làm bằng các thép tấm. Các tấm đế được hàn rồi khoan lỗ để bắt xuống nền. Hộp điện điều khiển và bộ nguồn thủy lực được lắp bên trụ bên điều khiển. Bên trong mỗi cột là những bộ phận chuyển động để nâng xe. Bảng điều khiển và bộ điều khiển thủy lực được cố định bên trụ điều khiển.
- Một cái dầm ở phía trên được làm bằng thép tấm bắt vào phía trên các trụ bằng các bu long.
Bộ phận chuyển động của cầu nâng 2 trụ có cổng
Gồm các bộ phận:
- Vai cầu được làm bằng thép tấm hàn lại với nhau, lắp ở phía trên của các xylanh thủy lực, và ở phía dưới cùng lắp với các tay nâng bằng chốt. Vai cầu di chuyển dọc theo trụ cầu, được dẫn hướng bởi các tấm đệm nhựa nằm ở phía trong của trụ cầu.
- Hai ống lồng, một dài một ngắn, được làm bằng thép ống với tấm lót ở mỗi đầu để có thể điều chỉnh chiều cao để giữ xe và ở phía đối diện với vai cầu kết nối với các đường ống.
Phần nâng hạ của cầu nâng 2 trụ có cổng
Bao gồm:
- Gồm 2 xylanh thủy lực để nâng vai cầu
- Một bộ nguồn thủy lực ở phía bên điều khiển để điều khiển xylanh làm việc.
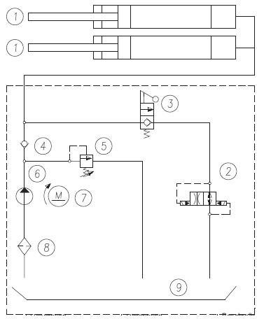
Bộ nguồn thủy lực của cầu nâng 2 trụ có cổng
Bộ nguồn thủy lực bao gồm:
- Một mô tơ điện
- Một bơm bánh răng
- Một van hạ
- Một van áp suất lớn nhất
- Thùng dầu
- Một van phân phối dầu và hồi dầu cho mạch cấp cho xylanh
Chú ý: Đường ống phân phối của cầu nâng 2 trụ có cổng là đường chứa áp suất
Hộp điều khiển của cầu nâng 2 trụ có cổng
Hộp điều khiển là nơi chứa bảng điều khiển bao gồm các tắc chính và công tắc để nâng cầu.
Thiết bị an toàn của cầu nâng hai trụ có cổng
Thiết bị an toàn bao gồm:
- Thiết bị an toàn cơ khí cho vai cầu
- Hệ thống khóa
- Một thiết bị đồng bộ để kiểm soát sự di chuyển của vai cầu. Hệ thống bao gồm 2 cap và 4 puly hồi.
- Thiết bị thủy lực an toàn chung
Các thiết bị an toàn sẽ được mô tả chi tiết trong các phần tiếp theo.
Một vài thông số kỹ thuật cơ bản của cầu nâng 2 trụ có cổng
Công suất: 3000 - 4500kg
Chiều cao nâng xe cao nhất: 2100mm
Chiều cao nhỏ nhất để nâng: 95mm
Thời gian nâng: 30s - 37s
Thời gian hạ: 37s
Tổng trọng lượng cầu nâng: 500kg - 715 kg
Độ ồn <70dB
Nhiệt độ làm việc: -10/50 độ C
Áp suất làm việc: 195 bar
Môi trường làm việc: Trong phòng kín.
Mô tơ điện:
|
|
Ba pha |
Một pha |
|
Công suất mô tơ |
2,2 kw |
2,2 kw |
|
Điện áp |
230-400v 3PH +/- 5% |
230V 1ph +/- 5% |
|
Tần số |
50 Hz |
50 Hz |
|
Cầu chì sử dụng |
230V: 10,7A 400V: 6,2A |
15,9A |
|
Số cặp cực |
4 |
4 |
|
Tốc độ |
1400RPM |
1380RPM |
|
Kích cỡ |
B14 |
B14 |
|
Cấp độ bảo vệ |
IP54 |
IP54 |
|
Kiểu |
90L4 |
90L4 |
Phải tham khảo tài liệu để kết nối điện cho mô tơ. Chiều quay phải giống như mũi tên ở trên bơm, nếu không cần phải đảo lại pha.
|
Mô tơ 3 pha |
|
|
Kiểu mô tơ |
20 |
|
Mô hình |
10A7,4x3 48N |
|
Kích cỡ |
7,4 cm3 / g |
|
Cài đặt van hồi |
160 thanh |
|
Dầu Bình chứa dầu có chưa dầu thủy lực theo tiêu chuẩn ISO/DIN 6743/4 với một độ ô nhiểm không vượt quá 18/15 theo tiêu chuẩn ISO 4406, ví dụ IP HYDRUS OIL32 tương đương SHELL TELLUS OIL T32 |
|

|
|
Mô tả |
|
1 |
Xy lanh hoạt động với hiệu quả đơn giản |
|
2 |
Van điều khiển dòng |
|
3 |
Van hạ |
|
4 |
Van kiểm soát |
|
5 |
Van an toàn |
|
6 |
Bơm |
|
7 |
Mô tơ |
|
số 8 |
Lọc |
|
9 |
Thùng dầu |
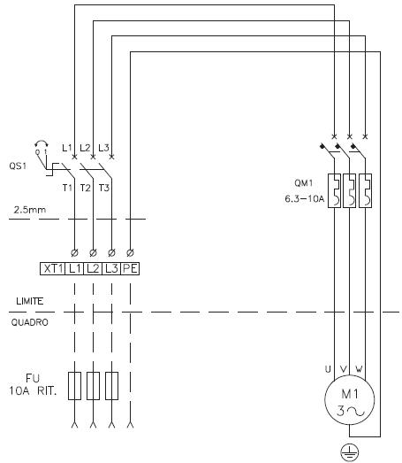
Sơ đồ mạch điện động cơ 3 pha

Trọng lượng và kích cỡ xe phù hợp với cầu nâng 2 trụ có cổng
Cầu nâng có thể thích nghi hầu hết với tất cả các loại xe không nặng hơn 4500kg, kích thước không lớn quá với sự cho phép của nhà sản xuất
Kích thước tối đa mà cầu nâng 2 trụ có cổng có thể làm việc được

Bề rộng lớn nhất là 2400mm
Chiều dài cơ sở giữa các bánh lớn nhất là 3000mm
Khu vực dưới gầm xe phải sạch sẽ không có vật gì ở phía dưới . Đặc biệt chú ý trong trường hợp xe thể thao gầm thấp.
Luôn nhớ công suất của cầu nâng trong các trường hợp nâng xe với những đặc điểm cụ thể.
Chú ý an toàn khi làm việc với cầu nâng 2 trụ có cổng
Cần đọc kỹ hướng dẫn này cẩn thận vì nó rất quan trọng vì nó chứa những thông tin quan trọng liên quan đến những rủi ro mà những người vận hành những thợ bảo trì có thể gặp phải khi cầu nâng sử dụng không đúng.
Các nội dung dưới đây giải thích rõ về những tình huống rủi ro nhất định hoặc những nguy hiểm có thể phat sinh trong quá trình bảo trì cầu nâng 2 trụ có cổng, những thiết bị an toàn được lắp đặt và sử dụng đúng, những rủi ro còn lại và những quy trình vận hành đúng để sử dụng (sử dụng các biện pháp phòng ngừa và đặc biệt để loại bỏ những mối nguy hiểm)
Cầu nâng hai trụ có cổng được thiết kế và sản xuất để nâng xe và giữ chúng ở trên cao trong nhà xưởng. tất cả những việc sử dụng chúng vào các công việc khác là không được phép. Đặc biệt cầu nâng không phù hợp cho việc:
- Xịt rửa ô tô
- Nâng người
- Sử dụng để ép
- Sử dụng để nâng hàng hóa
- Sử dụng nâng một bên hoặc thay bánh
Nhà sản xuất từ chối mọi trách nhiệm về những thương tích cho người hoặc những hư hại về xe, tài sản do việc sử dụng cầu naang không đúng hoặc không được phép
Trong hoạt động nâng và hạ của cầu nâng những người vận hành phải ở trong khu vực quy định như hình bên dưới. Nghiêm cấm tất cả những người khác có mặt trong khu vực nguy hiểm. Chỉ được phép có người trong khu vực gầm xe khi xe đã được nâng ở trên cao.


Người chỉ được phép vào khu vực phía dưới gầm xe khi cầu nâng đã ở vị trí khóa an toàn khi đã được nâng lên cao.
Không sử dụng cầu nâng nếu không có các thiết bị an toàn và các thiết bị bảo vệ.
Việc không tuân thủ theo những quy định có thể gây nguy hiểm hoặc những chấn thương cho người và những hư hỏng cho cầu nâng và xe khi nâng.
Lưu ý chung khi vận hành cầu nâng 2 trụ có cổng
Những người vận hành và những thợ bảo trì yêu cầu cần phải tuân thủ các quy định của phap luật về phòng chống tai nạn khi lắp đặt cầu nâng hai trụ
Thêm nữa những người vận hành và những thợ bảo trì phải:
- Luôn làm việc trong khu vực như trong hình mô tả của sách hướng dẫn
- Không bao giờ được gỡ bỏ hoặc làm vô hiệu hóa các thiết bị bảo vệ điện, cơ khí hoặc các thiết bị an toàn.
- Đọc các thông báo an toàn được gắn trên cầu và những thông tin an toàn ở trong tài liệu này.
Trong hướng dẫn có những thông báo an toàn sau:
- Nguy hiểm: Nó chỉ ra mối nguy hiểm sắp xảy ra có thể gây ra những chấn thương nghiêm trọng hoặc có thể dẫn đến tử vong cho người.
- Lưu ý: Nó chỉ ra những tình huống và/hoặc những thao tác không an toàn có thể dẫn đến những chấn thương nghiêm trọng cho người hoặc tử vong.
- Thận trọng: Nó chỉ ra những tình huống và/hoặc những thao tác không an toàn có thể gây nguy hiểm cho người hoặc hư hỏng cho cầu nâng hoặc cho xe hoặc hư hỏng các tài sản khác.
- Nguy cơ bị điện giật: Cần có những thông báo an toàn ở khu vực của cầu nâng nơi mà nguy cơ bị điện giật cao.
- Thiết bị bảo hộ và những rủi ro: Bây giờ chúng ta hãy xem xet những rủi ro mà những người vận hành hoặc những thợ bảo trì có thể gặp phải khi xe đang ở trên cầu nâng, cùng với những thiết bị bảo vệ thông qua nhà sản xuất để làm giảm sự nguy hiểm ở mức độ tối thiểu:
- Chuyển động dọc và ngang:
- Chuyển động dọc là chuyển động tải trọng di chuyển về phía trước hoặc phía sau của cầu nâng.
- Chuyển động ngang là chuyển động về bên trái hoặc bên phải của xe trong khi đang nâng xe trên cầu.
Có thể hạn chế được các chuyển động này bằng cách cố định chiếc xe trên tay nâng, cần phải điều chỉnh để cho hai bên ngang bằng nhau.
- Không được di chuyển xe khi nó đang nằm ở trên các tay nâng. Việc xác định vị trí của xe trên cầu nâng để phân bố trọng lượng được đều trên tất cả các tay. Nó là điều rất quan trọng để cho người và thiết bị được an toàn.
- Khi xe được nâng nên, mọi người cần ở bên ngoài vùng nguy hiểm.
- Động cơ không nổ máy và kéo phanh tay
- Xe ở đúng vị trí
- Chỉ được phép nâng những xe không vượt quá công suất và kích thước của cầu.

Nguy cơ xảy ra khi nâng xe
Các thiết bị an toàn được lắp để ngăn ngừa sự quá tải và sự hư hỏng của thiết bị:
- Rơ le nhiệt trong hộp điện sẽ làm việc nếu mô tơ bị quá tải
- Van giới hạn áp suất tối đa lắp ở trên bộ nguồn thủy lực, nó sẽ làm việc nếu khi nâng bị quá tải.
- Trong trường hợp mạch dầu thủy lực bị rò rỉ rất lớn (ví dụ như một ống bị hỏng) cáp sẽ căng ra và giữ tải.

Khi nâng xe đến điểm cao nhất tránh làm hư hại cho phần trên của xe
Nguy cơ bị kẹp (người vận hành)
Có thể xảy ra nếu những người vận hành không ở vị trí đúng nơi quy định như đề can yêu cầu. Khi xe được hạ xuống người vận hành không bao giờ được ở dưới bộ phận chuyển động của cầu nâng hai trụ. Trong giai đoạn này những người vận hành phải đứng ở khu vực như hình.
Nguy cơ bị kẹp (người khác)
Khi xe đang được hạ xuống, cấm người di chuyển vào phía dưới gầm xe. Những người vận hành cầu nâng không được hạ cho đến khi không có ai ở trong vị trí nguy hiểm.
Nguy cơ vị va chạm
Trong trường hợp mà các bộ phận của cầu nâng hoặc xe đang ở vị trí ngang đầu. khi đó vì những hoạt động khác mà cầu nâng ở vị trí hơi thấp (thấp hơn 1,75m so với mặt đất) mọi người cần phải cẩn thận tránh được những va chạm với các bộ phận của cầu nâng.
Nguy cơ xe bị di chuyển
Sự di chuyển của xe gây ra do các lực tác động đủ để làm di chuyển chiếc xe.
Nếu kích thước hoặc trọng lượng của xe không đáng kể thì xe có thể di chuyển do mất cân bằng, cần phải thực hiện tất cả các biện pháp để tránh điều này.
Nguy cơ xe rơi xuống khỏi cầu nâng
Điều này xảy ra do vị trí xe đặt trên tay nâng không đúng hoặc vị trí của tay nâng đối với cầu nâng hai trụ là không chính xác.
Không bao giờ được trèo lên xe hoặc đề máy khi xe đang được nâng.
Không bao giờ được để vật gì tựa vào cầu nâng 2 trụ hoặc để ở vị trí khu vực mà cầu nâng hạ xuống, nó sẽ gây cản trở hoặc làm cho xe rơi xuống.
Trượt chân
Nguy cơ này có thể xảy ra do các chất bôi trơn bị đổ ra nền xưởng
Luôn gữ cho khu vực xung quanh cầu nâng được sạch sẽ, làm sạch dầu bôi trơn bị vung ra ngoài.
Để tránh nguy cơ bị trượt, sử dụng đồ bảo hộ (giày chống trượt)
Nguy cơ bị điện giật
Nguy cơ bị điện giật ở khu vực cầu nâng. Không sử dụng vòi phun nước, hơi nước, các chất dung môi pha sơn ở vùng lân cận cầu nâng, đặc biệt chú ý giữ cho khu vực xung quanh bảng điều khiển được sạch sẽ.
Rủi ro do sự chiếu sáng không phù hợp
Những người vận hành và những thợ bảo trì phải đảm bảo rằng tất cả khu vực xung quanh cầu nâng phải được chiếu sáng đúng và đồng nhất phù hợp theo quy định hiện hành của phap luật tại nơi cầu nâng được lắp đặt.
Nguy cơ vận hành lỗi
Nhà sản xuất sử dụng kỹ thuật vật liệu và sản suất phù hợp để sử dụng được tin cậy và an toàn. Tuy nhiên cần chú ý cầu nâng phải được sử dụng theo quy định của nhà sản xuất thời gian kiểm tra và bảo trì mô tả trong chương 6 bảo dưỡng.
Những rủi ro từ việc sử dụng cầu nâng 2 trụ không đúng cách
Không ai được đứng trên mặt tay nâng khi xe đã được nâng lên.
Tất cả những việc sử dụng khác với mục đích thiết kế của cầu nâng sẽ làm phát sinh ra những tai nạn nghiêm trọng cho những người làm việc ở khu vực lân cận cầu nâng.
Do đó điều cần thiết là phải tuân thủ nghiêm ngặt theo mọi quy định về sử dụng , bảo dướng và hướng dẫn an toàn như những hướng dẫn mà chúng tôi đã chỉ ra ở trên
Hướng dẫn lắp đặt cầu nâng 2 trụ có cổng

Chỉ những nhân viên kỹ thuật được ủy quyền của nhà sản xuất hoặc đại lý mới được qua đào tạo mới có thực hiện công việc lắp đặt cầu nâng 2 trụ có cổng. Nếu nó được vận hành bởi người khác thì có thể sẽ gây ra các chấn thương nghiêm trọng hoặc những nguy hiểm cho người hoặc hư hỏng cầu nâng.
Cầu nâng ô tô 2 trụ có cổng được thiết kế để lắp trong nhà tránh những tác động từ thời tiết. nơi được lắp đặt phải sạch sẽ tránh xa khu vực rửa xe hoặc sơn, hoặc những khu vực có dung môi dễ gây cháy nổ.
Kích thước của nơi lắp đặt phải phù hợp, an toàn, dễ đi lại.
Cầu nâng được đặt cách tường , cột trụ và các loại máy khác như trong hình va phù hợp yêu cầu pháp luật ở nơi lắp đặt. Nếu trong gara có lắp nhiều tời cap thì cần phải thực hiện theo các quy tác an toàn liên quan.


Kiểm tra cụ thể từng chi tiết để tiến hành lắp đặt cầu nâng 2 trụ có cổng
VD: Với 1 loại cầu cụ thể bạn cần kiểm tra như sau
- Chiều cao tối thiểu: Bao gồm chiều cao của xe 5000mm, chiều cao nhất của tay nâng 1930mm, chiều cao dầm trên 3400mm
- Khoảng cách tối thiểu so với tường: 700mm
- Khu vực làm việc nhỏ nhất: 800mm
- Khu điều khiển
- Khu bảo dưỡng, có đường vào và ra khẩn cấp
- Vị trí liên quan đến các máy khác
- Khoảng cách đủ gần để kết nối với nguồn điện.
Nếu trong gara có nhiều tời cáp thì cần lắp đặt theo các quy tắc an toàn có liên quan.
Ánh sáng khi lắp đặt cầu nâng 2 trụ có cổng
Tất cả các bộ phận của cầu nâng phải được chiếu sáng đồng nhất và đầy đủ để đảm bảo rằng tất cả công việc điều chỉnh và bảo trì đều có thể thực hiện được, và không có khu vực nào không được chiếu sáng, không có ánh sáng phản chiếu, ánh sáng chói và tất cả các trường hợp làm tăng sự mỏi mắt.
Nguồn chiếu sáng phải được lắp đặt phù hợp theo quy định hiện hành ở nơi lắp đặt (trách nhiệm này thuộc về những người thợ lắp thiết bị chiếu sáng)
Mặt sàn đảm bảo TCKT để lắp đặt cầu nâng 2 trụ

Cầu nâng phải được lắp trên nền bê tông có độ dày tối thiểu là 150mm chịu được lực 25N/mm2
Mặt sàn phải phẳng. Tham khảo ý kiến của nhà sản xuất.
Khâu lắp ráp cầu nâng 2 trụ có cổng
Chỉ những người được ủy quyền mới được phép lắp đặt.
Để lắp ráp cầu nâng cần chú ý đến trọng lượng khác nhau của các bộ phận, cầu nâng được cung cấp với những đặc điểm sau:
Công suất nhỏ nhất: 300kg
Chiều cao nâng lớn nhất: 4m
Trước khi lắp cầu nâng kiểm tra các thùng chứa các bộ phận chi tiết.
Cổng và những khuyến cáo khi lắp rap.
- Lắp phần mở rộng ở vị trí nằm ngang
- Lắp xy lanh thủy lực vào bên trong cổng, sử dụng bộ dụng cụ như hình


- Chọn thiết bị nâng và vị trí lắp 2 cổng phù hợp như hình


- Lắp dầm và siết chặt nó bằng vít
- Khoan 7 mũi khoan có đường kính 18mm sâu 105mm. Sử dụng tấm đế để làm mẫu để khoan.
- Dùng khí nén thổi sạch các bụi trong lỗ khoan. Đưa 7 bu lông bắt xuống dưới loại HILTI HSL-3, FH II18/25H hoặc loại tương tự.
- Bắt chặt các bu lông (sử dụng các cờ lê siết chặt lại sau khi đã lắp rap hoàn chỉnh)
- Cân bằng lại cap và lắp vào vai cầu


- Lắp các dây cáp an toàn vào các nêm như trong hình, đặc biệt chú ý trong quá trình điều chỉnh để cho khóa an toàn được thực hiện đồng thời.
- Kết nối đường ống thủy lực tới xy lanh ở bên trong cầu và đầu nối T
- Kết nối đường ống thủy lực của bộ nguồn điều khiển tới đầu nối T
- Kết nối các đường ống hồi của xy lanh tới đầu nối Y và bộ nguồn điều khiển



Giữ chi tiết A như hình trên bằng cờ lê
- Xiết chặt tất cả các đầu nối, thậm chí những lắp ghép đã được lắp bởi nhà sản xuất.
- Đổ 14 lit dầu thủy lực vào thùng loại dầu T32
- Kiểm tra và xử lý các cột cho song song và vuông góc nếu cần thiết sau khi nới các bu lông chèn lại các miếng đệm ở gần mũi khoan. Miếng đệm càng lớn càng tốt và ở vị trí ở gần mũi khoan
- Chỉnh lại các cầu, xiết chặt các bu lông bằng cờ lê với mômen 100/120Nm. Cũng chỉnh lại cả dầm ngang bên trên.
Căng cáp cầu nâng 2 trụ có cổng

Siết chặt cáp cầu nâng ô tô 2 trụ có cổng bằng việc giữ chặt đầu dây cáp 1 sử dụng các ốc khóa 2. Điều chỉnh đều cho 4 đầu cap sao cho các vai cầu ngang bằng nhau. Các cáp phải rất căng.
Nguyên tắc điều chỉnh đầu cáp là lò xo bị nén khoản 10mm
Xiết chặt các đai ốc với mô men 15-20Nm
Sau khi điều chỉnh xong dùng các ốc khóa để khóa chặt lại.
Trong suốt quá trình vận hành kiểm tra xem các khóa an toàn có hoạt động đồng thời không. Nếu không thì cần điều chỉnh lại các dây cap.
Kết nối hệ thống điện cho cầu nâng 2 trụ có cổng
Các hoạt động dưới đây phải được thực hiện bởi nhân viên có tay nghề.
- Trước khi kết nối với hệ thống điện hãy chắc chắn rằng
- Điện cấp cho cầu nâng 2 trụ có cổng được trang bị các thiết bị bảo vệ đúng theo yêu cầu và tiêu chuẩn hiện hành tại quốc gia nơi cầu nâng được lắp đặt.
- Dây nguồn phải có tiết diện như sau.
+ Điện áp cầu nâng 400v, 3 pha: Tiết diện nhỏ nhất 2,5mm2
+ Điện áp 230v, 3pha: Tiết diện dây nhỏ nhất là 4mm2
+ Điện áp 230v, 1 pha: Tiết diện dây nhỏ nhất là 6mm2
- Giá trị điện áp phải nằm trong phạm vi sai số quy định
Sử dụng cầu chì bảo vệ 10A cho điện 3 pha và 16A cho điện 1 pha
Tấm thông số kỹ thuật được gắn bởinhà sản xuất cho mô tơ sử dụng điện áp 400v, 3 pha do đó nếu bạn muốn cầu nâng hoạt động ở điện áp 3 pha 230v thì cần thay đổi các kết nối trong mô tơ, xem hình.

Toàn bộ việc kết nối điện áp và hộp điều khiển giống như hình, lắp hộp vào các lỗ khoan sẵn


Đóng nắp bảng điều khiển, xoay và giữ công tắc chính ở vị trí 1 để kiểm tr chiều quay của động cơ. Chiều quay mô tơ phải đúng, trên thực tế nó giống chiều quay của máy bơm.
Chú ý: Bơm hoạt động sai chiều quay trong một thời gian dài sẽ dẫn đến hỏng bơm.
Lắp khóa tay cầu nâng 2 trụ có cổng
- Vặn công tắc, nâng cầu để vai cầu cách mặt đất 70cm
- Tháo bộ nguồn ra khỏi cầu nâng
- Bôi trơn lỗ ở cuối tay nâng
- Lắp tay vào vai cầu và đưa các chốt vào lỗ như hình

Sau khi lắp xong chỉnh lõ vít M14 cho thẳng
- Bắt con vit M14 vào vai cầu, xiết chặt lại và khóa nó bằng ốc khóa
- Đưa lò xo đẩy 2 vào chốt 1, sau đó là lò xo 3, để chắc chắn cần bôi trơn các bộ phận trên trước khi lắp chúng


- Đưa đệm khóa vào rãnh của chốt trên vai cầu nâng ô tô, lắp lò xo 6 để đường kính của nó trùng với đệm trên đệm khóa.
- Đưa lắp 7, vit 8 vào tâm lỗ tay cầu và siết chặt vit lại
- Chắc chắn rằng thiết bị khóa làm việc chính xác, nhấn lò xo đẩy chốt 1 lên và xoay tay nâng về các hướng , sau khi trả lại thì chốt phải nằm vào vị trí của nó và khóa lại.
- Vặn chặt núm 11 bằng đinh 10, để đệm khóa 4 sử dụng lỗ trên lắp 7
- Lặp lại các quá trình với 3 tay còn lại
Chắc chắn rằng tay nâng khóa được ở tất cả các vị trí khi chúng nâng xe.
Kiểm tra và thử trước khi nâng lên

Kiểm tra các bộ phận cơ khí của cầu nâng 2 trụ có cổng.
- Phụ kiện kèm theo, bu lông và các kết nối
- Trượt và chuyển động tự do của các bộ phận
- Làm sạch các bộ phận của cầu nâng
- Vị trí của các thiết bị bảo vệ
- Bộ phận khóa tay nâng
Kiểm tra hệ thống điện của cầu nâng 2 trụ
- Kiểm tra toàn bộ kết nối của mạch điện
- Nối đất cho máy
Kiểm tra dầu thủy lực của cầu nâng 2 trụ có cổng
- Dầu có đủ trong thùng không
- Không bị rò rỉ
- Sự hoạt động của xy lanh
Chú ý: Nếu dầu không đủ, đổ thêm dầu vào bộ nguồn với mức cần thiết
Thao tác nâng xe
Các thao tác chỉ được thực hiện bởi những kỹ thuật viên được ủy quyền như đã đưa ra ở đầu hướng dẫn này này.
Nâng không tải
Trong quá trình này chỉ được phép kiểm tra
- Công tắc điều khiển nâng có làm việc đúng không
- Chiều cao nâng có đạt mức tối đa không
- Không có những rung động bất thường trong các trụ và tay nâng
- Chốt an toàn có gài vào phía dưới vai cầu không
- Sau khi đã kiểm tra xong tất cả thì cần kiểm tra chiều cao giữa các tay nâng ở 2 vai cầu không chênh nhau quá 1cm. Nếu không đạt thì điều chỉnh lại các cáp cho cân bằng nhau
- Cần thực hiện kiểm tra như ở trên lặp đi lặp lại 2 đến 3 lần. Điều này cũng làm cho khí trong xy lanh thoát ra ngoài.
Kiểm tra có tải
- Lặp lại những quy trình trên với xe có ở trên cầu
- Sau khi kiểm tra có tải, kiểm tra lại máy trực quan bằng mắt thường và kiểm tra siết lại tất cả các đai ốc.
Quy trình vận hành cầu nâng ô tô 2 trụ có cổng


Công tắc chính của cầu nâng 2 trụ có cổng
Vị trí nâng ổn định nhất
Loại mà người đàn ông đang vận hành là loại 400V. Nếu nhấn mô tơ sẽ được kích hoạt và vai cầu sẽ được nâng lên
Vị trí 0: Cầu nâng không được cấp nguồn. Có thể truy cập vào trong hộp điều khiển và khóa công tắc điều khiển để ngăn việc sử dụng cầu nâng
Vị trí 1: Cầu nâng được cấp nguồn, hãy khóa cửa hộp điều khiển để ngăn việc vô tình mở nó ra.
Chuỗi vận hành cầu nâng 2 trụ có cổng
Quá trình nâng xe
Vị trí tay nâng ở điểm đúng theo quy định trên chiếc xe, điều chỉnh lại các vị trí tiếp nối theo đúng chiều cao như nhau sau đó nâng lên.
Mỗi lần hạ vai cầu nâng 2 trụ có cổng xuống dưới gần mặt đất, kiểm tra lại vị trí nâng với sat xi của xe trước khi nâng lên lại, các phần tiếp nối phải thật chính xác để tránh xe bị rơi xuống
.
Điều chỉnh lại chiều cao của 4 điểm tiếp nối để chúng chạm vào sat xi cùng một lúc khi nâng lên. Bật công tắc chính sang vị trí 1 và quay nut nâng cho đến khi chiều cao khoảng 10 cm là được.
Kiểm tra lại vị trí của các phần tiếp nối ở dưới gầm xe một lần nữa xem có đúng hay không, và khóa tay cầu có hoạt động không, đẩy đi đẩy lại vị trí của tay cầu một lần nữa.
Bặt công tắc chính sang vị trí 1 và nhấn nut cho đến khi nâng đến chiều cao yêu cầu. kiểm soát chiếc xe và cầu nâng trong suốt quá trình nâng.
Khi các vai cầu được nâng lên, khóa an toàn sẽ tự động chèn vào phía dưới vai cầu.
Những vấn đề liên quan đến giới hạn nâng và thiết bị an toàn xem ở trang trước, những rủi ro khi xe được nâng lên.
Giữ trên cầu.
Nhấn nút hạ cầu nâng khi đã đạt đúng chiều cao mong muốn (công tắc ở vị trí 0)
Quá trình hạ xe xuống
Trước khi hạ cầu xuống, cần phải nâng lên khoảng 20mm sau đó nhả khóa an toàn bằng cách nhấn cần hạ 1, giữ nó xuống và kéo van xả 2 ở trên bộ nguồn điều khiển
Hạ xuống toàn bộ khi xylanh thủy lực được xả dầu toàn bộ. khi vai cầu được hạ xuống toàn bộ, khóa cầu được tự động nhả ra, trả về vị trí cũ.
Quy trình bảo dưỡng cầu nâng 2 trụ có cổng
Công việc bảo dưỡng phải được thực hiện bởi những thợ rất lành nghề, những người rất quen thuộc với cầu nâng 2 trụ có cổng.
Khi thực hiện bảo trì cầu nâng, cần thực hiện tất cả các biện pháp phòng ngừa để tránh nó được tự động nâng lên.
Để đảm bảo việc bảo dưỡng cầu nâng phù hợp:
- Chỉ sử dụng các phụ tùng như nguyên bản và các dụng cụ thích hợp cho công việc trong quá trình bảo trì luôn trong tình trạng tốt.
- Bảo dưỡng định kỳ theo hướng dẫn và nó luôn là quy tắc chung cần phải được tôn trọng.
- Cần chú ý và giám sát cầu nâng liên tục để quá trình bảo dưỡng được tốt hơn. Tìm ra nguyên nhân một cách nhanh chóng của các tiếng ồn bất thường, quá nóng hoặc bị rò rỉ dầu..
Đặc biệt cần chú ý khi bảo dưỡng cầu nâng:
- Điều kiện của các bộ phận nâng (xylanh, bộ nguồn)
- Thiết bị an toàn ( khóa an toàn và lò xo điều chỉnh)
Thực hiện bảo dưỡng một cách chính xác, cần tham khảo các tài liệu sau đây được cung cấp bởi nhà sản xuất.
- Toàn bộ sơ đồ chức nằn của mạch điện và các thiết bị phụ trợ để kết nối cung cấp điện.
- Sơ đồ thủy lực và danh sách các bộ phận và áp suất tối đa
- Cung cấp các bản vẽ cần thiết để đặt hàng các phụ tùng thay thế, danh sách các nguyên nhân có thể bị trục trặc và đua ra các phương pháp xử lý(xem chương 7)
Lên lịch bảo dưỡng định kỳ cầu nâng 2 trụ có cổng
Để giữ cho cầu nâng làm việc với hiệu suất tốt nhất , cần phải bảo dưỡng nó theo một lịch trình được yêu cầu.
Nhà sản xuất sẽ không chịu trách nhiệm cũng như không bảo hành nếu như không tuân thủ các hướng dẫn nêu trên.
Tần số đưa ra cho cầu nâng hoạt động trong điều kiện bình thường, trong điều kiện đặc biệt nghiêm trọng thì tần số sẽ thay đổi.
Tất cả các hoạt động bảo trì được thực hiện với điều kiện cầu nâng không làm việc và công tắc chính bị khóa.
Kiểm tra cầu nâng 2 trụ có cổng một tuần sau khi lắp đặt
- Siết lại tất cả các ốc neo giữ chân cầu
- Siết lại các ôc bắt dầm trên
- Chỉnh lại vai cầu cho ngang bằng nhau.
- Mức dầu trong bộ nguồn. Bổ sung them dầu nếu cần thiết
Kiểm tra cầu nâng 2 trụ hàng tháng
Kiểm tra dầu thủy lực:
- Kiểm tra mức dầu, sử dụng que thăm dầu đặc biệt kèm theo nắp phụ, nếu cần thiết bổ sung thêm dầu
- Sau 40 giờ làm việc đầu tiên kiểm tra lại lọc dầu và mức độ nhiễm bẩn của dầu (làm sạch và thay thế lọc dầu nếu độ bẩn quá cao)
Kiểm tra mạch thủy lực:
- Kiểm tra xem có bị rò rỉ ở trong bộ nguồn và xylanh chính không.
- Trong trường hợp này kiểm tra tình trạng của các gioăng đệm và thay thế chúng nếu cần thiết.
Kiểm tra cầu nâng 2 trụ có cổng sau 3 tháng lắp đặt
Cân bằng lại cáp: Kiểm tra lại các vai cầu xem có ngang bằng nhau không, siết lại các ốc khóa ở đầu cáp
Bơm thủy lực: Trong điều kiện hoạt động bình thường, hãy kiểm tra rằng không có tiếng ồn lạ trong bộ nguồn và kiểm tra các bu long xung quanh nó.
Hệ thống an toàn:
- Kiểm tra tình trạng hoạt động của các thiết bị an toàn như được mô tả ở trong trang 15, các nêm ở dưới chân cầu. Dầu ở chốt an toàn. Trong trường hợp nó bị mòn quá nhiều thay thế các chốt an toàn.
- Dung cờ lê siết lại các ốc neo giữ chân cầu xem có tốt không
- Làm sạch và bôi trơn lại rãnh trượt và dẫn hướng của vai cầu
- Kiểm tra tất cả các ốc vít được siết chặt
- Kiểm tra các khóa an toàn làm việc được tốt.
- Tra mỡ vào tất cả các bộ phận chuyển động.
Kiểm tra cầu nâng 2 trụ có cổng sau 6 tháng
Kiểm tra dầu thủy lực: Kiểm tra trong thùng xem dầu có đủ mức không. Dầu bị ô nhiễm là nguyên nhân chính làm hư hỏng các van và làm giảm tuổi thọ của bơm.
Cân bằng cap: Kiểm tra lại bu ly và tình trạng làm việc của bu ly. Kiểm tra lại đường kính cap xem nó có bị mòn không, vị trí của các dây và các bộ phận lien quan khác. Sử dụng một chổi để bôi trơn chống cho nó bị ăn mòn
Kiểm tra cầu nâng 2 trụ có cổng sau 12 tháng
- Kiểm tra chung: Kiểm tra lại tất cả các bộ phận, cơ cấu để đảm bảo rằng không có vấn đề gì bất thường.
- Kiểm tra điện: yêu cầu cần có một thợ điện lành nghề để kiểm tra bao gồm cả động cơ, cáp điện trong hộp điều khiển.
- Dầu thủy lực
Thay dầu theo hướng dẫn dưới đây
- Hạ cầu nâng xuống mức thấp nhất (để trên mặt đất)
- Chắc chắn rằng xylanh thủy lực đã ở điểm cuối của hành trình
- Ngắt nguồn điện cấp
- Xả dầu từ mạch thủy lực
- Điền lại dầu mới vào lỗ trên bộ nguồn
Dầu mới phải được lọc
- Đóng lắp lại
- Cấp nguồn cho cầu nâng
- Lên xuống 2 đến 3 lần để dầu đi vào các đường ống
Khi thay dầu: Chỉ sử dụng những loại dầu được khuyến cáo hoặc tương đương, không sử dụng những loại dầu bị thoái hóa, biến chất.
Sau khi máy được bảo dưỡng máy phải được trả về điều kiện ban đầu của nó, kể cả các thiết bị an toàn bị tháo ra.
Điều quan trọng để quá trình bảo dưỡng cầu nâng 2 trụ có cổng được tốt
- Chỉ sử dụng các dụng cụ thích hợp và thay thế các phụ tùng giống như nguyên bản
- Bảo dưỡng theo lịch trình tối thiểu như nêu ở trên
- Tìm ra nguyên nhân của những điều bất thường ngay lập tức (tiếng ồn quá lớn, quá nóng hoặc chất lỏng bị rò rỉ..)
- Đặc biệt chú ý đến các bộ phận nâng và an toàn
- Sử dụng tất cả các dữ liệu được cung cấp bởi nhà sản xuất (sơ đồ mạch điện…)
Định kỳ bôi trơn:
Bôi trơn các vị trí của cầu nâng 2 trụ có cổng được chỉ ra trong hình:


Dầu mỡ bôi trơn phải được lấy ra từ hộp kín và được bảo quản tốt
Dầu mỡ cũ có thể làm hỏng các bộ phận cần bôi trơn.
Quy trình sử lý sự cố của cầu nâng ô tô 2 trụ có cổng
Hướng dẫn xử lý sự cố
Sửa chữa và xử lý những sự cố phải tuân thủ tuyệt đối những thông báo an toàn được nhà sản xuất ghi trong cuốn hướng dẫn sử dụng.
Vấn đề có thể và cách giải quyết
|
Vấn đề |
Nguyên nhân có thể |
Cách xử lý |
|
Cầu nâng không lên được khi bật công tắc (mô tơ không chạy |
Không có điện cấp vào Môt ơ gặp sự cố; môt ơ cháy |
Đấu nối lại dây điện Gọi đến trung tâm dịch vụ |
|
Cầu nâng không lên khi công tắc bật (mô to đã chạy) |
Mô tơ quay không đúng chiều Van không mở |
Đảo pha Gọi cho trung tâm dịch vụ |
|
Cầu nâng vẫn tiếp tục nâng lên khi đã nhả công tắc |
Công tắc bị lỗi |
Gọi cho trung tâm dịch vụ |
|
Cầu không hạ được |
Bị vật ngoài chèn vào Van xả bị lỗi Vai cầu bị mắc vào các bộ phận an toàn |
Tháo bỏ vật đó Gọi cho trung tâm dịch vụ Kiểm tra lại cap và điều chỉnh lại |
|
Cầu nâng không lên được độ cao cao nhất |
Dầu không đủ |
Bổ sung thêm dầu |
|
Không nâng được khi có tả thông thường |
Van áp suất lớn nhất bị điều chỉnh không đúng |
Gọi cho trung tâm dịch vụ |
|
Sau khi nhả công tắc nâng lên, cầu nâng dừng và xuống từ từ |
Kiểm tra lại van xem nó có bị mỏ không vì nó có thể bị bẩn |
Gọi cho trung tâm dịch vụ |
|
Môt ơ nguồn quá nóng |
Mô tơ bị hỏng |
Gọi cho trung tâm dịch vụ Kiểm tra lại điện áp |
|
Bơm thủy lực ồn |
Dầu bẩn Chi tiết lắp ghép bị hỏng |
Thay dầu Gọi cho trung tâm dịch vụ |
|
Rò rỉ dầu trong xylanh |
Gioăng bị hư hỏng Bị bẩn bên trong |
Thay gioăng khác Làm sạch các bộ phận Kiểm tra xem van có bị hỏng không |
Ghi rõ nguồn gốc khi sao chép lại bài viết
"Công ty cổ phần thiết bị Tân Phát "
--------------------------------------------------------------------------------------------------------------
Các bạn có thể tìm hiểu thêm về các loại cầu nâng theo địa chỉ bên dưới:

Hỗ trợ
Hướng dẫn








Hiền